Корзина
ОформитьБлок аварийного питания БАП200-1,0 для LED IEK
LLVPOD-EPK-200-1H
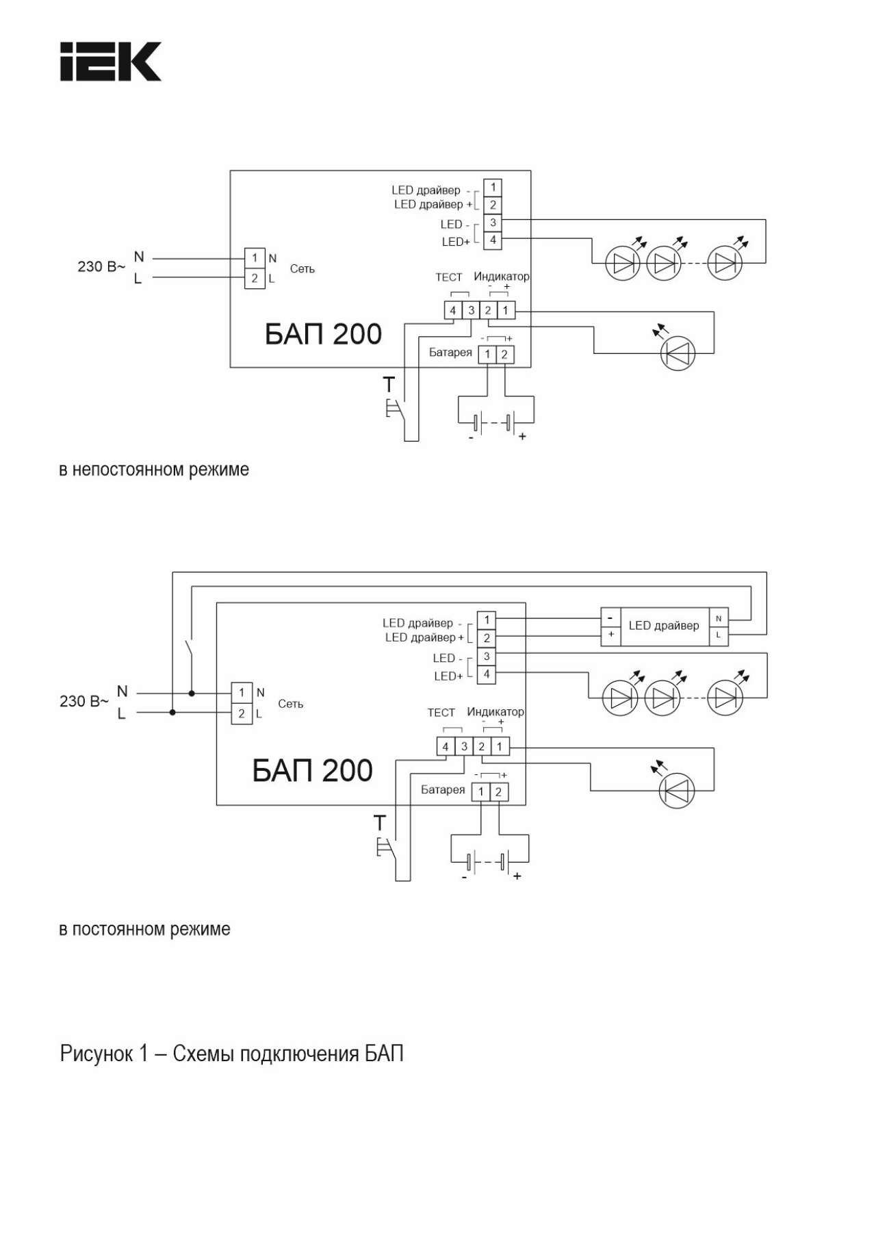
Блок аварийного питания (БАП) предназначен для обеспечения бесперебойного освещения помещений светодиодными светильниками в случае непредвиденного отключения сети 230В. БАП200 позволяет питать постоянным напряжением от 0 до 120В (регулируется DIP-переключателем) светодиодные модули различных конфигураций. Обязательным условием является наличие доступа к драйверу. Блок аварийного питания IEK состоит из электронного пускорегулирующего аппарата (конвертера), герметичной никель-кадмиевой аккумуляторной батареи, светодиодного индикатора наличия сети и подзарядки аккумулятора с кнопкой "ТЕСТ".
Преимущества
- Блоки БАП 200 имеют возможность питания светодиодных модулей различных конфигураций, от дискретных светодиодов до светодиодных линеек и плат, питаемых как постоянным током, так и постоянным напряжением. Это дает возможность преобразовать светильники типа «Armstrong», downlights, spotlight, а также промышленные светильники различного назначения мощностью до 200 Вт в светильники аварийного освещения в соответствии с актуальными требованиями нормативных документов (ГОСТ IEC 60598-2-22, СНИП и тд).
- Блоки БАП 200 являются самостоятельным продуктом, так как подходят к светодиодным светильникам не зависимо от бренда.
- Блоки могут встраиваться внутрь светильника, устанавливаться на светильник или располагаться рядом с ним (например: за подвесным потолком).
- Тип аккумулятора - Ni-CD.
- Работа в аварийном режиме - 1 ч.
- Имеет кнопку "Тест" и индикатор.
Документация
Сертификаты
- Декларация 037
ЕАЭС N RU Д-CN.РА01.В.48624_25.pdf - Декларация 037
ЕАЭС N RU Д-CN.РА01.В.47449_25.pdf - Отказное письмо 123-ФЗ
275эп-14-2-7.pdf - Декларация 037
ЕАЭС N RU Д-CN.РА01.В.48602_25.pdf - Сертификат 004, 020
АБ53.В.06560_23.pdf - Сертификат 004, 020
НА46.В.03022_22.pdf - Декларация 037
ЕАЭС N RU Д-CN.РА01.В.47878_25.pdf - Отказное письмо 043
274эп-14-2-7.pdf
Паспорта и РЭ
Схемы подключения
Дополнительные изображения
- Изображение
BAP_200_manual_2_DOP_MI.pdf - Таблица совместимости БАП
compatibility_table_EPS.xlsx - Изображение
BAP200_passport_042017 - СП.jpg - Изображение
LLVPOD-EPK-200-1H_DOP_1.jpg - Изображение
LLVPOD-EPK-200-1H_DOP_3.jpg - Изображение
listovka_IEK_Universal'nyj BAP200_view_4.pdf - Изображение
BAP200_passport_042017 - ГЧ.jpg - Изображение
BAP_200_manual_2_S.jpg - Изображение
LLVPOD-EPK-200-1H_DOP_2.jpg
Характеристики
- class Конверсионный модуль для светильника
- Время переключения в аварийн режим 0,3
- Время работы в аварийном режиме 1,0
- Выходное напряжение 0...120
- Габаритные размеры блока ДхШхВ 192х40х29
- Гарантийный срок, Лет 2
- Диапазон рабочих температур -10...50
- Емкость аккумуляторной батареи 1.5
- Класс защиты II
- Климатическое исполнение УХЛ4
- Контрольное оборудование Кнопка ТЕСТ
- Макс время заряда батареи 24.0
- Мощность 200
- Мощность подключ светодиодного модуля 1...200
- Номин время работы 1.0
- Номин напряжение 230
- Номин напряжение аккумуляторной батареи 7,2
- Номинальное время работы 1
- Питаемое устройство LED модуль
- Подкл устр дистанц тест и упр авар освещ Нет
- Сечение проводника 0,75...1,5
- Степень защиты - IP IP20
- Схема подключения Постоянного действия
- Температура на корпусе ≤ 60
- Тип аккумулятора Аккумулятор NiCd (никель-кадмиевый)
- Тип лампы Светодиод. источник света (LED)
- Тип пускорег аппарата-ПРА-трансформатора ЭПРА
- Частота 50 Гц
Отзывы (0)
Войдите или зарегистрируйтесь чтобы оставить отзыв
Рекомендуемые товары
На складе Светильник ДВО 1601 белый круг LED 7Вт 3000 IP20 IEK
В наличии на складе: 660 шт.
Цена
400р.
-16%
На складе Светильник ДВО 1602 белый круг LED 7Вт 4000К IP20 IEK
В наличии на складе: 1624 шт.
Цена
310р.
370р.
-17%
На складе Светильник ДВО 1605 белый круг LED 12Вт 4000K IP20 IEK
В наличии на складе: 3663 шт.
Цена
480р.
580р.
-21%
На складе Светильник ДВО 1606 белый круг LED 12Вт 6500 IP20 IEK
В наличии на складе: 270 шт.
Цена
460р.
580р.
-24%
На складе Светильник ДВО 1607 белый, круг LED 18Вт 4000 IP20 IEK
В наличии на складе: 366 шт.
Цена
920р.
1210р.
На складе Светильник ДВО 1608 белый, круг LED 18Вт 6500 IP20 IEK
В наличии на складе: 564 шт.
Цена
1210р.
На складе Светильник ДВО 1609 белый, круг LED 24Вт 4000 IP20 IEK
В наличии на складе: 350 шт.
Цена
1700р.
-19%
На складе Светильник ДВО 1610 белый, круг LED 24Вт 6500 IP20 IEK
В наличии на складе: 391 шт.
Цена
1370р.
1700р.
На складе Светильник светодиодный ДВО 1611 белый круг 7Вт 3000К IP20 IEK
В наличии на складе: 2515 шт.
Цена
140р.
-25%
На складе Светильник светодиодный ДВО 1611 белый круг 7Вт 4000К IP20 IEK
В наличии на складе: 5019 шт.
Цена
120р.
160р.
-29%
На складе Светильник светодиодный ДВО 1612 белый круг 9Вт 3000К IP20 IEK
В наличии на складе: 1085 шт.
Цена
150р.
210р.
-19%
На складе Светильник светодиодный ДВО 1612 белый круг 9Вт 4000К IP20 IEK
В наличии на складе: 4406 шт.
Цена
170р.
210р.
На складе Светильник светодиодный ДВО 1613 белый круг 12Вт 3000К IP20 IEK
В наличии на складе: 1160 шт.
Цена
280р.
На складе Светильник светодиодный ДВО 1613 белый круг 12Вт 4000К IP20 IEK
В наличии на складе: 2412 шт.
Цена
280р.
На складе Светильник светодиодный ДВО 6565 eco 36Вт 4000К IEK
В наличии на складе: 3380 шт.
Цена
2230р.
-22%
На складе Светильник светодиодный ДВО 6566 eco 36Вт S 6500К IEK
В наличии на складе: 5191 шт.
Цена
1730р.
2230р.
-17%
На складе Панель светодиодная ДВО 6574 40Вт S 4000К IEK
В наличии на складе: 102 шт.
Цена
2050р.
2470р.
На складе Светильник светодиодный ДВО 6565 eco 36Вт 4000К белая рамка IEK
В наличии на складе: 1994 шт.
Цена
2110р.
На складе Светильник светодиодный ДВО 6566 eco 36Вт 6500К белая рамка IEK
В наличии на складе: 6227 шт.
Цена
2110р.
На складе Светильник светодиодный ДВО 6571-P 45Вт 4000К 595х595х20 призма IEK
В наличии на складе: 3338 шт.
Цена
1740р.
На складе Светильник светодиодный ДВО 6572-P 45Вт 6500К 595х595х20 призма IEK
В наличии на складе: 6391 шт.
Цена
1740р.
На складе Светильник светодиодный ДВО 6571-O 45Вт 4000К 595х595х20 опал IEK
В наличии на складе: 2448 шт.
Цена
1850р.
На складе Светильник светодиодный ДВО 6572-O 45Вт 6500К 595х595х20 опал IEK
В наличии на складе: 662 шт.
Цена
1850р.
На складе Светильник светодиодный ДВО 40304 PRO 30Вт 4000К 595х595х45мм призма IEK
В наличии на складе: 11 шт.
Цена
4260р.
На складе Светильник светодиодный ДВО 40306 PRO 30Вт 6500К 595х595х45мм призма IEK
В наличии на складе: 1 шт.
Цена
4280р.
На складе Светильник светодиодный ДВО 404045-MP PRO Грильято 40Вт 4500К 588х588х45мм призма IEK
В наличии на складе: 1 шт.
Цена
4820р.
На складе Светильник светодиодный ДВО 404065-OP PRO Грильято 40Вт 6500К 588х588х45мм опал IEK
В наличии на складе: 2 шт.
Цена
4800р.
На складе LIGHTING Светильник светодиодный ДВО 6560-P 36Вт 6500К 595х595х20мм призма совместимые с БАП IEK
В наличии на складе: 160 шт.
Цена
1480р.
-21%
На складе Светильник светодиодный ДВО 6573-O 24Вт 4000К 595х595х20мм опал IEK
В наличии на складе: 4 шт.
Цена
920р.
1170р.
На складе LIGHTING Светильник светодиодный ДВО 6561-P 36Вт 4000К 595х595х20мм призма совместимые с БАП IEK
В наличии на складе: 3 шт.
Цена
1480р.
На складе Светильник светодиодный ДВО 6573-P 24Вт 6500К 595х595х20мм призма IEK
В наличии на складе: 10 шт.
Цена
1120р.
На складе PRO Светильник светодиодный линейный 1201 36Вт 4000К 1200х107х52мм IEK
В наличии на складе: 1732 шт.
Цена
3820р.
На складе PRO Светильник светодиодный линейный 1201 36Вт 5000К 1200х107х52мм IEK
В наличии на складе: 175 шт.
Цена
3820р.
На складе Светильник светодиодный ДВО 1803 PRO круг 30Вт 4000K IP40 белый IEK
В наличии на складе: 1081 шт.
Цена
3870р.
На складе Светильник светодиодный ДВО 1804 PRO круг 40Вт 4000K IP40 белый IEK
В наличии на складе: 502 шт.
Цена
4270р.
На складе PRO Панель светодиодная ДВО 1001 30Вт 5000К IP40 595х595мм призма IEK
В наличии на складе: 31 шт.
Цена
5590р.
На складе PRO Панель светодиодная ДВО 1001 30Вт 6500К IP40 595х595мм призма IEK
В наличии на складе: 46 шт.
Цена
5590р.
На складе PRO Панель светодиодная ДВО 1201 30Вт 5000К IP54 595х595мм призма IEK
В наличии на складе: 2 шт.
Цена
9430р.
На складе PRO Панель светодиодная ДВО 2001 30Вт 4000К IP40 588х588мм Грильято призма IEK
В наличии на складе: 4 шт.
Цена
5630р.
На складе PRO Панель светодиодная ДВО 1001 30Вт 4000К IP40 595х595мм опал IEK
В наличии на складе: 4035 шт.
Цена
5590р.
На складе PRO Панель светодиодная ДВО 1001 30Вт 6500К IP40 595х595мм опал IEK
В наличии на складе: 109 шт.
Цена
5590р.
На складе PRO Панель светодиодная ДВО 1002 30Вт 4000К Ra>90 IP40 595х595мм опал IEK
В наличии на складе: 1141 шт.
Цена
6140р.
На складе PRO Панель светодиодная ДВО 1201 30Вт 4000К IP54 595х595мм опал IEK
В наличии на складе: 392 шт.
Цена
9430р.
На складе PRO Панель светодиодная ДВО 1201 30Вт 6500К IP54 595х595мм опал IEK
В наличии на складе: 34 шт.
Цена
9430р.
На складе PRO Панель светодиодная ДВО 1201A 30Вт 4000К IP54 595х595мм опал БАП 3ч IEK
В наличии на складе: 28 шт.
Цена
17800р.
На складе PRO Панель светодиодная ДВО 1202 30Вт 4000К Ra>90 IP54 595х595мм опал IEK
В наличии на складе: 419 шт.
Цена
10380р.
На складе PRO Панель светодиодная ДВО 1202A 30Вт 4000К Ra>90 IP54 595х595мм опал БАП 3ч IEK
В наличии на складе: 4 шт.
Цена
20760р.
На складе PRO Панель светодиодная ДВО 2001 30Вт 4000К IP40 588х588мм Грильято опал IEK
В наличии на складе: 82 шт.
Цена
5630р.
На складе PRO Панель светодиодная ДВО 2001 30Вт 6500К IP40 588х588мм Грильято опал IEK
В наличии на складе: 5 шт.
Цена
5630р.
На складе PRO Панель светодиодная ДВО 2001A 30Вт 4000К IP40 588х588мм Грильято опал БАП 3ч IEK
В наличии на складе: 1 шт.
Цена
13360р.
На складе PRO Панель светодиодная ДВО 1001 30Вт 4000К IP40 595х595мм микропризма IEK
В наличии на складе: 77 шт.
Цена
5590р.
На складе PRO Панель светодиодная ДВО 1001 30Вт 6500К IP40 595х595мм микропризма IEK
В наличии на складе: 11 шт.
Цена
5590р.
На складе PRO Панель светодиодная ДВО 2001 30Вт 4000К IP40 588х588мм Грильято микропризма IEK
В наличии на складе: 71 шт.
Цена
5630р.
Подробнее...




