Корзина
ОформитьЯщик с понижающим трансформатором ЯТП-0,25 230/36-2 УХЛ2 IP54 IEK
MTT12-036-0251-54
Преобразуют напряжение переменного тока 220/380В частотой 50Гц в напряжение 12В, 24В, 36В или 42В – для питания сетей ремонтного освещения, подключения переносных светильников и электроинструментов.
Состоят из металлического корпуса с установленным аппаратами: трансформатором напряжения типа ОСО, автоматическими выключателями ВА47 и панельной розеткой MAGNUM.


Преимущества
- Высокая степень защиты IP54.
- Повышенная антикоррозийная стойкость.
- Малогабаритная конструкция.
- Высокий уровень электробезопасности.
Особенности конструкции

Сварной металлический корпус с предустановленным креплением для навесного монтажа.

Панельная розетка MAGNUM с защитой IP54.

Кабельный ввод снизу в комплектации с сальниками.

Уплотнение из вспененного полиуретана для защиты от воды.
Документация
Сертификаты
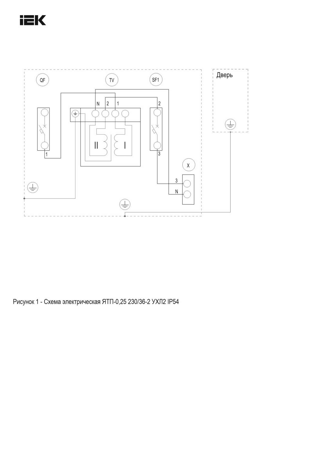
Схемы подключения
Информационные материалы
Дополнительные изображения
Характеристики
- class Ящик с понижающим трансформатором
- В сборе в корпусе Да
- Вес 6
- Вид системы заземления TN-S
- Вторичное напряжение 1 -
- Вторичный номин ток 6
- Высота 190
- Гарантийный срок, Лет 3
- Глубина 210
- Защитное покрытие поверхности Эпоксидно-полиэфирная краска
- Климатическое исполнение УХЛ2
- Модульное исполнение Нет
- Номин импульсное выдерживаемое напряжение 2,5
- Номин полная мощность 250
- Номин раб напряж вторичной обмотки трансформ 36±5%
- Номин раб напряж первичной обмотки трансформ 230±5%
- Номин частота 50
- Номин электр прочность изоляции 600
- Отн напряжение короткого замыкания -
- Первичное напряжение 1 -
- Первичный номин ток 2
- Прочность при коротких замыканиях 4,5
- Сечение жил провода 1,5...2,5
- Степень защиты - IP IP54
- Тип изоляц материала согл IEC 85 A
- Тип кабеля ВВГ
- Тип электр соединений функцион блоков FFX
- Ширина 300
Отзывы (0)
Войдите или зарегистрируйтесь чтобы оставить отзыв
Подробнее...