Корзина
ОформитьСетевой фильтр СФ-05К 5 мест с заземлением 5м 3х1мм2 16А/250В серый IEK
WFP10-16-05-05-ZK-K03
Сетевой фильтр защищает дорогостоящее и чувствительное электрооборудование от бросков напряжения в сети и перегрузок (оргтехника, аудио видео техника, бытовая техника).
Применение сетевого фильтра позволяет повысить электро и пожаробезопасность при эксплуатации электроприборов за счет своевременного отключения от сети, увеличить помехозащиту линий.

Преимущества
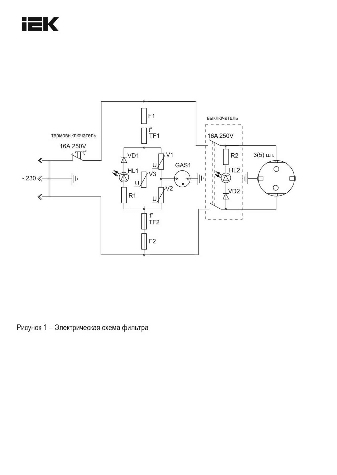
- Термовыключатель для защиты от перегрузок автоматически включается при восстановлении нормального режима работы сети.
- Встроенный варистор защищает от импульсных бросков.
- Защита от превышения мощности нагрузки обеспечивает отключение питания всех розеток от сети при превышении нагрузки.
- Выключатель со световой индикацией состояния сети (вкл / выкл).
Особенности конструкции

Сетевой фильтр снабжен варисторной защитой от импульсных помех, имеет защиту от перегрузки и тока короткого замыкания.

Термовыключатель предотвращает перегрев в случае превышения допустимой нагрузки.

Светодиодный индикатор напряжения на корпусе вовремя предупредит о неполадках в электросети или повреждении предохранителя.
Документация
Сертификаты
Схемы подключения
Информационные материалы
Характеристики
- class Удлинитель или колодка для удлинителя (сетевой фильтр)
- Вид или марка материала Термопласт
- Выключатель Вкл или Откл - On или Off Да
- Гарантийный срок, Лет 3
- Длина сетевого шнура 5,5
- Защита от перенапряжения Да
- Защитное покрытие поверхности Необработанная
- Класс защиты от поражения электрическим током I
- Климатическое исполнение УХЛ4
- Кол-во штепсель розеток с защ контактом 5
- Количество розеток европейского стандарта 5
- Макс импульсный ток Iimp 5
- Максимальная мощность нагрузки 2200
- Материал Пластик
- Модель или исполнение Разветвитель сетевой
- Номин ток 16
- Номин частота 50
- Номинальное напряжение AC 250 V
- Общ количество розеток 5
- Повёрнутая центральная вставка Да
- Поперечное сечение жилы 1,0
- Прозрачный Нет
- С крышкой Нет
- Сетевой фильтр Да
- Степень защиты - IP IP20
- Температура эксплуатации -1...35
- Тип кабеля ПВС/H05VV-F (ПВХ-изоляция)
- Тип поверхности Матовый (-ая)
- Угол поворота центральной вставки 45
- Форма корпуса Прямоугольн.
- Цвет Серый
- Число контактов 2P+PE (однофазн. 3-проводника)
Отзывы (0)
Войдите или зарегистрируйтесь чтобы оставить отзыв
Подробнее...

